Light output characteristics

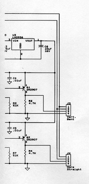
Trigger schematic

FX-280 characteristics

Trigger module characteristics

Driver schematic left-side

Driver schematic right-side

Module photo #1

Module photo #2

Module photo #3

Module photo #4